Visual Materials
The 10 KV Bullock motor generating station operating the San Bernardino Valley traction lines at San Bernardino
You might also be interested in

A detail drawing of the Bullock Motor Generating Station at San Bernardino
Visual Materials
A detail drawing of the Bullock Motor Generating Station at San Bernardino.
photCL SCE 01 - 00455

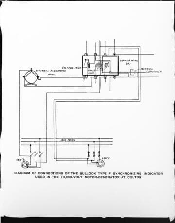
A wiring diagram for the Bullock Motor Generating Station at Colton
Visual Materials
A wiring diagram for the Bullock Motor Generating Station at Colton.
photCL SCE 01 - 00456

An operating crew in front of the motor-
Visual Materials
An operating crew in front of the motor-generator set and auxiliary engine at San Bernardino Valley Traction Co. at "E" Street Car Barn.
photCL SCE 01 - 00062
Image not available
Map of lines of the San Bernardino Valley Traction Company
Visual Materials
No old shelf mark. Shows Santa Fe and Southern Pacific lines and the connections with this street car line, some of which is only proposed. The San Bernardino Valley Traction Company was formed in 1903; in 1911 the Pacific Electric Company became sole owner (Brown, v. 1, p. 165). Prime meridian: GM. Relief: hachures. Projection: Cylindrical. Printing Process: Lithography. Verso Text: MS notes: San Bernardino Traction Co. Map 78. References: John Brown Jr., History of San Bernardino and Riverside counties , 1922, volume 1, RB F868.S14 B8.
ephMPCALIF0101

A street view of the "E" Street car barn of the San Bernardino Valley Traction Company
Visual Materials
A street view of the "E" Street car barn of the San Bernardino Valley Traction Company, Edison's only San Bernardino customer.
photCL SCE 01 - 00156

Group in front of San Bernardino Valley Traction Co. car
Visual Materials
Group portrait of men in front of a streetcar (or trolley) that says "The S.B.V. Traction Co." across top, which stands for the San Bernardino Valley Traction Company, a railway company. There is a label on the back of the photograph for "Baker Iron Works," but it is not clear if these are employees of that company.
photCL_555_01_3288