Skip to content

Visual Materials

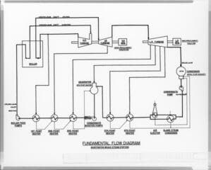
Huntington Beach Steam Station

1 of 3


You might also be interested in